الرئيسية
المستقلين
Mohamed E.
معرض الأعمال
اطلب عمل مماثل
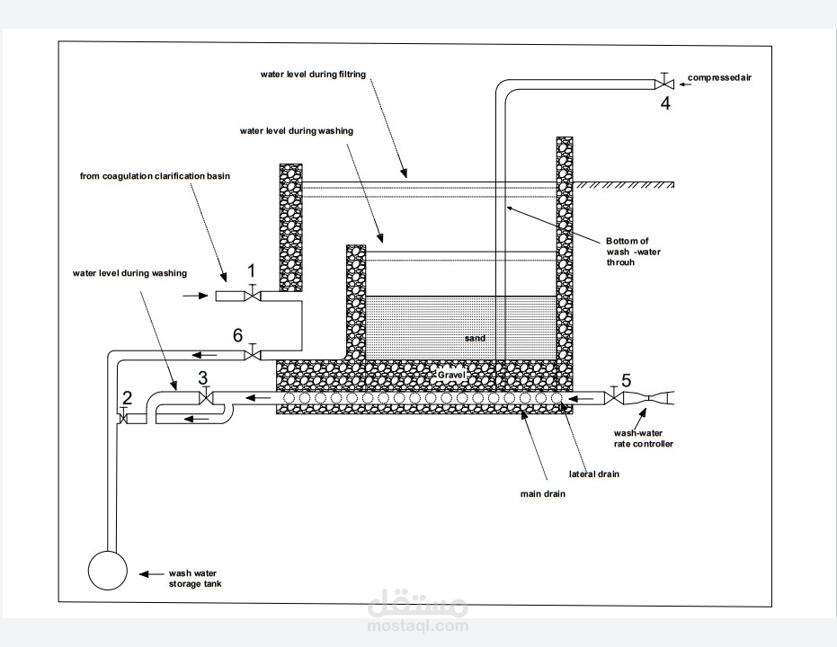
Rapid gravity filter
تفاصيل العمل
Rapid gravity filter using Autocad 2D
ملفات مرفقة
PDF
2.pdf
(217.7KB)
بطاقة العمل
اسم المستقل
Mohamed E.
عدد الإعجابات
0
عدد المشاهدات
58
تاريخ الإضافة
13/11/2021
تاريخ الإنجاز
12/11/2021
المهارات
أوتوكاد
×