تفاصيل العمل

Title: Enhancing Efficiency of Al-Hartha Steam Plant: ASPEN Plus Sensitivity Analysis

Summary:

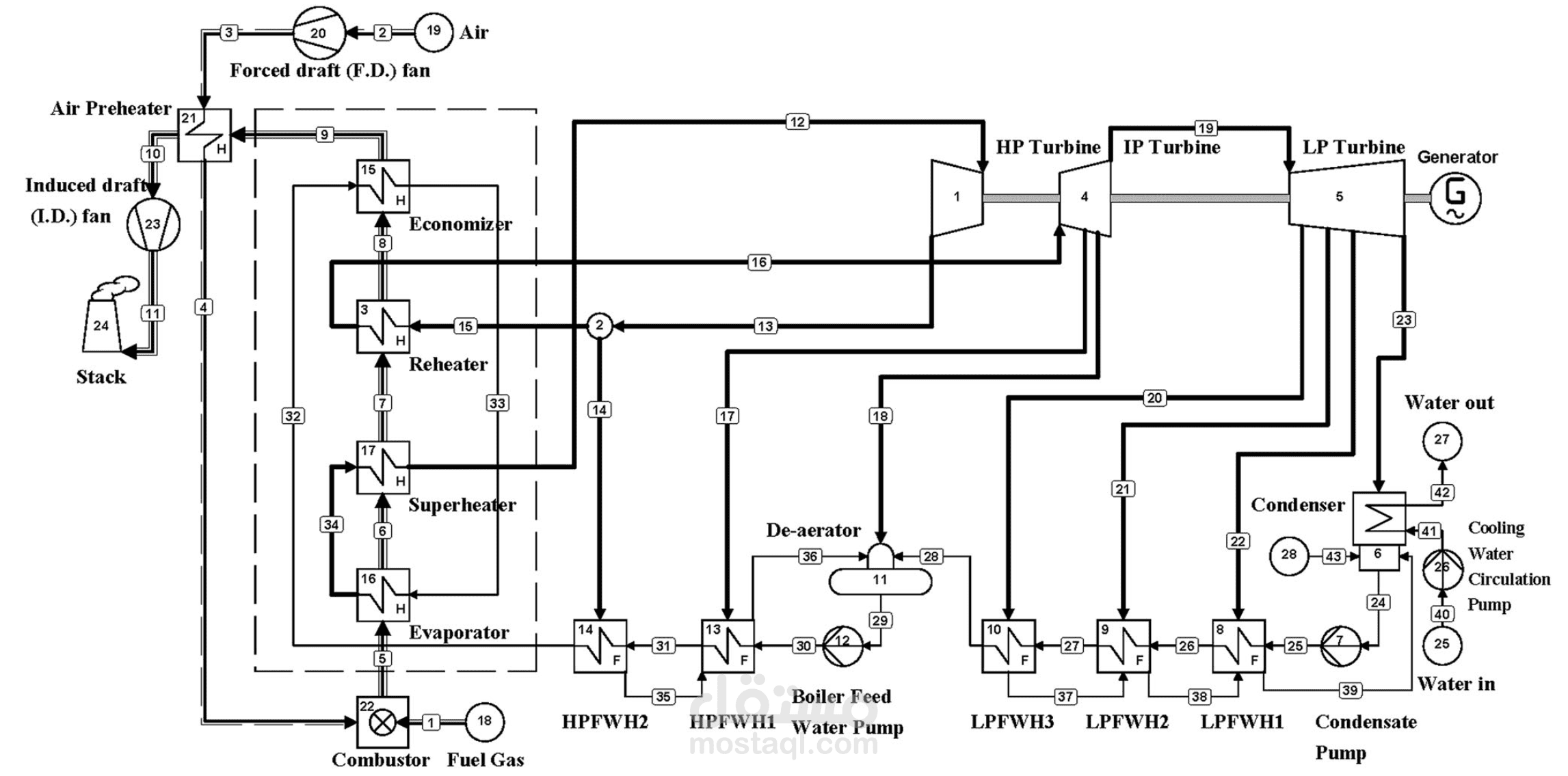
This study employs ASPEN Plus to optimize the efficiency of the 200 MW Al-Hartha Steam Plant in Iraq. Through a sensitivity analysis, key parameters like pressure, temperature, and mass flow rates in the turbines are varied. Higher pressure and temperature increase power output and efficiency, while mass flow rates impact both power and efficiency. The findings provide insights to enhance the plant's performance sustainably.

ملفات مرفقة

بطاقة العمل

اسم المستقل
عدد الإعجابات
0
عدد المشاهدات
59
تاريخ الإضافة
تاريخ الإنجاز
المهارات